疏耦合電子標簽研究與實現
作者:黃 丹胡建國 位召勤 陶 嵐
來源:現代電子技術
日期:2009-09-07 14:44:48
摘要:這里介紹了RFID系統組成,提出了基于ISO/IEC15693協議無源電子標簽系統結構,基于低功耗、低成本實現原理。給出了芯片射頻接口電路、數字控制電路和E2PROM各個模塊的研究與設計實現,并給出了版圖設計的布局圖。已成功應用到基于ISO/IEC 15693協議無源電子標簽芯片設計中,在SMIC 0.35 μm E2PROMCMOS工藝條件下流片成功,芯片面積1.86mm2,各項測試和設計指標滿足電子標簽的性能要求。
0 引 言
RFID(Radio Frequency Identification)射頻識別是一種非接觸式的自動識別技術,是利用射頻信號和空間耦合(電感或電磁耦合)傳輸特性,實現對被識別物體的自動識別。RFID技術成功地結合了射頻識別技術和IC卡技術,解決了卡內能量來源和信號的無線傳輸兩大難題,是電子器件領域的一大突破。RFID技術是一個嶄新的技術應用領域,它不僅涵蓋了微波技術與電磁學理論,而且還包括通信原理和半導體集成電路技術,是一個多學科綜合的新興學科。
1 電子標簽及其系統結構
1.1 電子標簽
RFID系統主要由3部分組成:電子標簽、天線、閱讀器(如圖1所示)。
RFID電子標簽種類很多,分類方式多樣,按供電方式可分為有源和無源電子標簽;按載波頻率可分為低頻(125 kHz和134.2 kHz)、高頻(13.56 MHz)、超高頻(860~960 MHz),以及微波電子標簽(2.45 GHz以上);按作用距離可分為密耦合(<1 cm)、近耦合(<15 cm)、疏耦合(<1 m),和遠距離(1~10 m)四種。在此研究的是基于ISO/IEC 15693標準的高頻疏耦合無源電子標簽,提出了其低功耗、低成本實現結構,探討了各個功能模塊的優化設計。
1.2 電子標簽系統結構
電子標簽芯片可劃分為諧振回路、射頻接口電路、數字控制和數據存儲體4部分,其內部結構如圖2所示。
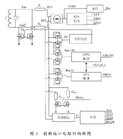
2 射頻接口電路設計
射頻接口電路包括電源產生電路、調制解調電路、時鐘產生電路和復位電路。結構如圖3所示。
時鐘提取和復位電路 電子標簽與閱讀器能夠正常通信,依賴于電子標簽上的時鐘能夠和閱讀器上的時鐘實現同步。從載波中提取出時序,以保證通信的可靠性,對提取出的時鐘進行分頻,按照數字部分的工作要求提供合適的分頻時鐘,完成對解調出的信號進行預處理等功能。復位電路有上電復位和下電復位2種,上電復位是當電子標簽獲得足夠的能量開始工作時,將卡內時序電路設定為一個合適的初始狀態,以防止出現邏輯混亂。下電復位則是為系統有可能出現的意外情況而采取的一種保護措施。
3 數字控制電路設計
數字控制電路是整個芯片的重要的功能模塊,它接收來自射頻接口電路的解調后的信號以及13.56 MHz的時鐘信號.對解調信號解碼并進行處理。在數字控制電路的控制下,對E2PROM進行讀寫操作,并對返回數據進行編碼后送人射頻接口電路。數字控制電路系統由收發控制模塊(編解碼子模塊、CRC子模塊和移位寄存器)、映射模塊、狀態機等組成。整個數字控制電路結構框圖如圖5所示。
3.1 收發控制模塊設計
收發控制模塊主要實現對數據接收和發送功能,由編解碼子模塊、CRC子模塊和移位寄存器等組成。還包括一些延時單元,它們將負責對接收數據去起止位,保證狀態機收到的數據是沒有其他冗余位的數據,同時,延時單元也負責為發送數據添加起始位,保證讀寫設備能夠正確接收數據。編解碼子模塊由PPM(脈沖位置編碼)解碼模塊和曼徹斯特編碼模塊組成,PPM解碼模塊完成對解調后的數據進行解碼,曼徹斯特編碼模塊實現對發送數據的編碼;移位寄存器用來存儲解碼后的數據和將要發送的數據;CRC子模塊完成對接收數據的校驗,同時也為電子標簽需要發送的數據生成校驗碼。
編解碼模塊 根據ISO/IEC15693協議,電子標簽到閱讀器的數據采用曼徹斯特編碼,而從閱讀器到電子標簽的數據采用脈沖位置編碼(PPM)。所以在芯片設計中需要包含曼徹斯特編碼模塊和PPM解碼模塊。在ISO/IEC15693協議中,曼徹斯特編碼定義如下:在半個比特周期時的負邊沿表示二進制‘1’,正邊沿表示二進制‘O’。由于在調制模式選擇時有單負載調制和雙負載調制,因而在不同模式下定義有所不同。曼徹斯特編碼過程比較容易實現,只需將時鐘信號和數據信號進行異或即可實現此功能。由于信息的傳輸是以幀為單位的,要在數據前后分別加上SOF(起始位)和EOF(停止位)。
在ISO/IEC 15693協議中,有256選1和4選1兩種脈沖位置編碼方式。在PPM編碼中,信息是由脈沖所在的位置來表示的。PPM幀的時隙劃分為M個時隙,每log 2M位的二進制信息轉化為1幀中某特定位置的1個脈沖,在解碼端通過檢測判決脈沖在幀中的位置,從而還原成二進制信息。因而PPM解碼電路實現也相對比較簡單,對于256-PPM和4一PPM只要使用相應的循環計數器以及配合電路工作的時鐘,就能夠順利還原數據信息。
移位寄存器在接收數據時,數據進出方式為串入并出,在發送數據時,數據進出方式變為并入串出,其與一般的移位寄存器數據進出的方式不同。在接收時因數據無論是從解碼電路還是CRC校驗模塊輸出,要進入移位寄存器都是串行傳輸,而當移位寄存器中的數據校驗完畢準備傳給狀態機時,因內部處理速度很快,所以數據可以并行送出,故在接收數據時,移位寄存器數據的進出方式為串入并出;同理,在發送數據時,也存在類似原因,只是數據流向剛好相反,此時移位寄存器數據的進出方式變為并入串出。收發移位寄存器進出方式的切換通過專門開關來控制。
CRC校驗模塊 用于保證數據交換過程的完整性。在接收數據時可對數據進行檢錯和糾錯處理,在發送數據時,則為編碼數據添加CRC校驗碼,給讀寫設備驗證數據傳輸無誤創造條件。CRC校驗的基本思想是利用線性編碼理論,在發送端根據要傳送的k位二進制碼序列,以一定的規則產生一個校驗用的CRC碼r位,并附在信息后邊,構成一個新的二進制碼序列數共(k+r)位,最后發送出去。在接收端,則根據信息碼和CRC碼之間所遵循的規則進行檢驗,以確定傳送中是否出錯。CRC校驗模塊設計過程中,選取多項式x16+x12+x2+1對其進行電路實現。
3.2 狀態機的設計
數字控制邏輯設計的關鍵是能夠根據條件的變化控制并觸發正確的操作,這就涉及到狀態機的設計。狀態機具有核心的地位和作用,它控制著電子標簽和閱讀器的通信過程。狀態機通過數據映射模塊對通用移位寄存器進行數據操作,同時通過專用移位寄存器和E2PROM接口模塊完成對閱讀器指令的響應。在電子標簽工作過程中,主要有未上電、就緒、休眠和選中4種工作狀態。為精簡電子標簽芯片電路,在一般的認證的基礎上,將對閱讀器進行認證的算法交給閱讀器完成,而只把預先加密好的認證碼放于芯片內。
狀態機主要分正常工作模式和測試狀態2種工作模式,具體處于何種狀態由E2PROM中模式控制位確定。在正常工作模式下,首先電子標簽進入閱讀器天線的磁場,被激活,并接收閱讀器的尋卡請求,向它回發自己的UID,閱讀器開始確認所接收到的UID是否正確。如果正確,電子標簽開始進入等待閱讀器命令狀態。閱讀器開始給電子標簽發送認證命令,電子標簽收到認證碼后,對認證碼進行校驗,正確則回饋自己的認證碼,錯誤則返回錯誤的應答命令。電子標簽會給閱讀器3次認證機會,否則進入停息狀態。當然在閱讀器收到電子標簽的認證碼后,同樣要進行檢驗,在電子標簽收到閱讀器的正確回饋后,即進人選中狀態,可以接收閱讀器的讀或者寫的命令。在測試模式下,電子標簽執行閱讀器的命令是隨機的,沒有順序要求,主要用于測試電子標簽相應的命令能否正常執行,以及與E2PROM通信是否正常等。
3.3 映射模塊的設計
映射模塊實質上是一些特殊的數據通道,它將狀態機、收發移位寄存器以及存儲器分別對應連接起來,實現數據和命令的分離。映射模塊功能示意如圖6所示。
對于狀態機和存儲區的映射,無論是UID號,認證碼,密鑰以及實際的物品信息,對映射模塊來說,都是根據狀態機所指地址到存儲區中讀出或寫入內容信息。
4 數據存儲體設計
電子標簽芯片要存儲數據,采用的辦法有:電可擦可編程只讀存儲器(E2PROM)、鐵電隨機存取存儲器(FRAM)以及靜態隨機存取存儲器(SRAM)。E2PROM的寫入電壓高,高電壓產生難以控制,操作速度慢,讀寫次數少等缺點在相當程度上制約了RFID芯片的發展。鐵電存儲器具有工作電壓低,操作速度快,讀寫次數多,功耗低等優點,是一種非常理想的可以替代E2PROM的非揮發性存儲器,但由于是利用熱釋電晶體中自發極化可以在外加電場的作用下發生反向的原理,使得FRAM在生產工藝中遇到了更大的問題,這阻礙了它贏得市場。SRAM主要用于微波系統,需要用輔助電池不斷供電,才能永久性保存數據,不適用于無源電子標簽芯片存儲數據。E2PROM目前生產工藝和設計技術相對成熟,在存儲速度、成本等方面都能滿足電子標簽芯片設計要求,E2PROM要達到應用的要求,需要采用全定制設計,其中較多的是模擬電路,如何設計成功是電子標簽芯片實現的關鍵。E2PROM存儲器主要由存儲陣列、地址(字線)譯碼模塊、高壓控制電路、讀寫控制模塊、數據移位寄存器和電荷泵等組成。總體結構如圖7所示。電荷泵產生E2PROM寫操作時的高壓,高壓控制模塊對E2PROM寫時的高壓進行控制,讀寫控制模塊控制位線讀或寫時的電壓,移位寄存器用于對E2PR()M進行讀寫操作時數據的串行移位輸出或輸入。
版圖設計主要包括模塊設計、芯片規劃、布局、布線等,是一個組合規劃和巧拼圖形的工作,是從邏輯信息向幾何信息的轉換。設計中采用SMIC0.35μmE2PROM CMOS工藝,E2PROM采用4個存儲單元。版圖規劃時要考慮好單元間的走線,降低布線難度,另外注意有特殊要求的單元模塊的處理,如把噪聲敏感的模塊隔離起來,版圖設計如圖8所示,左邊是射頻接口電路,左上和左下是儲能電容,右中上部分是數字控制電路,右中下部分是E2PROM電路。
6 結 語
目前,RFID電子標簽技術是一項最近幾年才發展起來和正在發展的新技術。具有海量的市場規模,對提升社會信息化水平、促進經濟可持續發展、提高人民生活質量、增強公共安全與國防安全等方面有著深遠影響。RFID技術國外發展較快,主要核心技術由歐美、日本等發達國家掌握。中國在高頻、超高頻RFID技術和應用上還只是處于發展初期,沒有掌握芯片設計、天線設計、封裝技術及裝備等關鍵核心技術。
這里介紹了RFID系統組成,提出了基于ISO/IEC15693協議無源電子標簽系統結構,基于低功耗、低成本實現原理。給出了芯片射頻接口電路、數字控制電路和E2PROM各個模塊的研究與設計實現,并給出了版圖設計的布局圖。已成功應用到基于ISO/IEC 15693協議無源電子標簽芯片設計中,在SMIC 0.35 μm E2PROMCMOS工藝條件下流片成功,芯片面積1.86mm2,各項測試和設計指標滿足電子標簽的性能要求。
RFID(Radio Frequency Identification)射頻識別是一種非接觸式的自動識別技術,是利用射頻信號和空間耦合(電感或電磁耦合)傳輸特性,實現對被識別物體的自動識別。RFID技術成功地結合了射頻識別技術和IC卡技術,解決了卡內能量來源和信號的無線傳輸兩大難題,是電子器件領域的一大突破。RFID技術是一個嶄新的技術應用領域,它不僅涵蓋了微波技術與電磁學理論,而且還包括通信原理和半導體集成電路技術,是一個多學科綜合的新興學科。
1 電子標簽及其系統結構
1.1 電子標簽
RFID系統主要由3部分組成:電子標簽、天線、閱讀器(如圖1所示)。

RFID電子標簽種類很多,分類方式多樣,按供電方式可分為有源和無源電子標簽;按載波頻率可分為低頻(125 kHz和134.2 kHz)、高頻(13.56 MHz)、超高頻(860~960 MHz),以及微波電子標簽(2.45 GHz以上);按作用距離可分為密耦合(<1 cm)、近耦合(<15 cm)、疏耦合(<1 m),和遠距離(1~10 m)四種。在此研究的是基于ISO/IEC 15693標準的高頻疏耦合無源電子標簽,提出了其低功耗、低成本實現結構,探討了各個功能模塊的優化設計。
1.2 電子標簽系統結構
電子標簽芯片可劃分為諧振回路、射頻接口電路、數字控制和數據存儲體4部分,其內部結構如圖2所示。

2 射頻接口電路設計
射頻接口電路包括電源產生電路、調制解調電路、時鐘產生電路和復位電路。結構如圖3所示。


時鐘提取和復位電路 電子標簽與閱讀器能夠正常通信,依賴于電子標簽上的時鐘能夠和閱讀器上的時鐘實現同步。從載波中提取出時序,以保證通信的可靠性,對提取出的時鐘進行分頻,按照數字部分的工作要求提供合適的分頻時鐘,完成對解調出的信號進行預處理等功能。復位電路有上電復位和下電復位2種,上電復位是當電子標簽獲得足夠的能量開始工作時,將卡內時序電路設定為一個合適的初始狀態,以防止出現邏輯混亂。下電復位則是為系統有可能出現的意外情況而采取的一種保護措施。
3 數字控制電路設計
數字控制電路是整個芯片的重要的功能模塊,它接收來自射頻接口電路的解調后的信號以及13.56 MHz的時鐘信號.對解調信號解碼并進行處理。在數字控制電路的控制下,對E2PROM進行讀寫操作,并對返回數據進行編碼后送人射頻接口電路。數字控制電路系統由收發控制模塊(編解碼子模塊、CRC子模塊和移位寄存器)、映射模塊、狀態機等組成。整個數字控制電路結構框圖如圖5所示。

3.1 收發控制模塊設計
收發控制模塊主要實現對數據接收和發送功能,由編解碼子模塊、CRC子模塊和移位寄存器等組成。還包括一些延時單元,它們將負責對接收數據去起止位,保證狀態機收到的數據是沒有其他冗余位的數據,同時,延時單元也負責為發送數據添加起始位,保證讀寫設備能夠正確接收數據。編解碼子模塊由PPM(脈沖位置編碼)解碼模塊和曼徹斯特編碼模塊組成,PPM解碼模塊完成對解調后的數據進行解碼,曼徹斯特編碼模塊實現對發送數據的編碼;移位寄存器用來存儲解碼后的數據和將要發送的數據;CRC子模塊完成對接收數據的校驗,同時也為電子標簽需要發送的數據生成校驗碼。
編解碼模塊 根據ISO/IEC15693協議,電子標簽到閱讀器的數據采用曼徹斯特編碼,而從閱讀器到電子標簽的數據采用脈沖位置編碼(PPM)。所以在芯片設計中需要包含曼徹斯特編碼模塊和PPM解碼模塊。在ISO/IEC15693協議中,曼徹斯特編碼定義如下:在半個比特周期時的負邊沿表示二進制‘1’,正邊沿表示二進制‘O’。由于在調制模式選擇時有單負載調制和雙負載調制,因而在不同模式下定義有所不同。曼徹斯特編碼過程比較容易實現,只需將時鐘信號和數據信號進行異或即可實現此功能。由于信息的傳輸是以幀為單位的,要在數據前后分別加上SOF(起始位)和EOF(停止位)。
在ISO/IEC 15693協議中,有256選1和4選1兩種脈沖位置編碼方式。在PPM編碼中,信息是由脈沖所在的位置來表示的。PPM幀的時隙劃分為M個時隙,每log 2M位的二進制信息轉化為1幀中某特定位置的1個脈沖,在解碼端通過檢測判決脈沖在幀中的位置,從而還原成二進制信息。因而PPM解碼電路實現也相對比較簡單,對于256-PPM和4一PPM只要使用相應的循環計數器以及配合電路工作的時鐘,就能夠順利還原數據信息。
移位寄存器在接收數據時,數據進出方式為串入并出,在發送數據時,數據進出方式變為并入串出,其與一般的移位寄存器數據進出的方式不同。在接收時因數據無論是從解碼電路還是CRC校驗模塊輸出,要進入移位寄存器都是串行傳輸,而當移位寄存器中的數據校驗完畢準備傳給狀態機時,因內部處理速度很快,所以數據可以并行送出,故在接收數據時,移位寄存器數據的進出方式為串入并出;同理,在發送數據時,也存在類似原因,只是數據流向剛好相反,此時移位寄存器數據的進出方式變為并入串出。收發移位寄存器進出方式的切換通過專門開關來控制。
CRC校驗模塊 用于保證數據交換過程的完整性。在接收數據時可對數據進行檢錯和糾錯處理,在發送數據時,則為編碼數據添加CRC校驗碼,給讀寫設備驗證數據傳輸無誤創造條件。CRC校驗的基本思想是利用線性編碼理論,在發送端根據要傳送的k位二進制碼序列,以一定的規則產生一個校驗用的CRC碼r位,并附在信息后邊,構成一個新的二進制碼序列數共(k+r)位,最后發送出去。在接收端,則根據信息碼和CRC碼之間所遵循的規則進行檢驗,以確定傳送中是否出錯。CRC校驗模塊設計過程中,選取多項式x16+x12+x2+1對其進行電路實現。
3.2 狀態機的設計
數字控制邏輯設計的關鍵是能夠根據條件的變化控制并觸發正確的操作,這就涉及到狀態機的設計。狀態機具有核心的地位和作用,它控制著電子標簽和閱讀器的通信過程。狀態機通過數據映射模塊對通用移位寄存器進行數據操作,同時通過專用移位寄存器和E2PROM接口模塊完成對閱讀器指令的響應。在電子標簽工作過程中,主要有未上電、就緒、休眠和選中4種工作狀態。為精簡電子標簽芯片電路,在一般的認證的基礎上,將對閱讀器進行認證的算法交給閱讀器完成,而只把預先加密好的認證碼放于芯片內。
狀態機主要分正常工作模式和測試狀態2種工作模式,具體處于何種狀態由E2PROM中模式控制位確定。在正常工作模式下,首先電子標簽進入閱讀器天線的磁場,被激活,并接收閱讀器的尋卡請求,向它回發自己的UID,閱讀器開始確認所接收到的UID是否正確。如果正確,電子標簽開始進入等待閱讀器命令狀態。閱讀器開始給電子標簽發送認證命令,電子標簽收到認證碼后,對認證碼進行校驗,正確則回饋自己的認證碼,錯誤則返回錯誤的應答命令。電子標簽會給閱讀器3次認證機會,否則進入停息狀態。當然在閱讀器收到電子標簽的認證碼后,同樣要進行檢驗,在電子標簽收到閱讀器的正確回饋后,即進人選中狀態,可以接收閱讀器的讀或者寫的命令。在測試模式下,電子標簽執行閱讀器的命令是隨機的,沒有順序要求,主要用于測試電子標簽相應的命令能否正常執行,以及與E2PROM通信是否正常等。
3.3 映射模塊的設計
映射模塊實質上是一些特殊的數據通道,它將狀態機、收發移位寄存器以及存儲器分別對應連接起來,實現數據和命令的分離。映射模塊功能示意如圖6所示。

對于狀態機和存儲區的映射,無論是UID號,認證碼,密鑰以及實際的物品信息,對映射模塊來說,都是根據狀態機所指地址到存儲區中讀出或寫入內容信息。
4 數據存儲體設計
電子標簽芯片要存儲數據,采用的辦法有:電可擦可編程只讀存儲器(E2PROM)、鐵電隨機存取存儲器(FRAM)以及靜態隨機存取存儲器(SRAM)。E2PROM的寫入電壓高,高電壓產生難以控制,操作速度慢,讀寫次數少等缺點在相當程度上制約了RFID芯片的發展。鐵電存儲器具有工作電壓低,操作速度快,讀寫次數多,功耗低等優點,是一種非常理想的可以替代E2PROM的非揮發性存儲器,但由于是利用熱釋電晶體中自發極化可以在外加電場的作用下發生反向的原理,使得FRAM在生產工藝中遇到了更大的問題,這阻礙了它贏得市場。SRAM主要用于微波系統,需要用輔助電池不斷供電,才能永久性保存數據,不適用于無源電子標簽芯片存儲數據。E2PROM目前生產工藝和設計技術相對成熟,在存儲速度、成本等方面都能滿足電子標簽芯片設計要求,E2PROM要達到應用的要求,需要采用全定制設計,其中較多的是模擬電路,如何設計成功是電子標簽芯片實現的關鍵。E2PROM存儲器主要由存儲陣列、地址(字線)譯碼模塊、高壓控制電路、讀寫控制模塊、數據移位寄存器和電荷泵等組成。總體結構如圖7所示。電荷泵產生E2PROM寫操作時的高壓,高壓控制模塊對E2PROM寫時的高壓進行控制,讀寫控制模塊控制位線讀或寫時的電壓,移位寄存器用于對E2PR()M進行讀寫操作時數據的串行移位輸出或輸入。


版圖設計主要包括模塊設計、芯片規劃、布局、布線等,是一個組合規劃和巧拼圖形的工作,是從邏輯信息向幾何信息的轉換。設計中采用SMIC0.35μmE2PROM CMOS工藝,E2PROM采用4個存儲單元。版圖規劃時要考慮好單元間的走線,降低布線難度,另外注意有特殊要求的單元模塊的處理,如把噪聲敏感的模塊隔離起來,版圖設計如圖8所示,左邊是射頻接口電路,左上和左下是儲能電容,右中上部分是數字控制電路,右中下部分是E2PROM電路。
6 結 語
目前,RFID電子標簽技術是一項最近幾年才發展起來和正在發展的新技術。具有海量的市場規模,對提升社會信息化水平、促進經濟可持續發展、提高人民生活質量、增強公共安全與國防安全等方面有著深遠影響。RFID技術國外發展較快,主要核心技術由歐美、日本等發達國家掌握。中國在高頻、超高頻RFID技術和應用上還只是處于發展初期,沒有掌握芯片設計、天線設計、封裝技術及裝備等關鍵核心技術。
這里介紹了RFID系統組成,提出了基于ISO/IEC15693協議無源電子標簽系統結構,基于低功耗、低成本實現原理。給出了芯片射頻接口電路、數字控制電路和E2PROM各個模塊的研究與設計實現,并給出了版圖設計的布局圖。已成功應用到基于ISO/IEC 15693協議無源電子標簽芯片設計中,在SMIC 0.35 μm E2PROMCMOS工藝條件下流片成功,芯片面積1.86mm2,各項測試和設計指標滿足電子標簽的性能要求。