基于IC卡的記錄式溫度表
溫度計是常用的熱工儀表,常用于工業現場作為過程的溫度測量。在工業生產過程中,不僅需要了解當前溫度讀數,而且還希望能了解過程中的溫度變化情況。最近,筆者設計的基于IC卡的記錄式溫度表,價格與數字式溫度表相近;但可以記錄、存儲數據,并可通過IC卡與PC機接口,是一種新穎的記錄式儀表。
該溫度表將熱電阻傳感器測得的溫度信號,經過信號調理和A/D轉換,在面板上顯示,同時將數據存儲在儀表中的E2PROM中。在儀表的面板上有一個鑰匙小孔,當用戶需要時,只要將IC卡插入,即可取出存儲的數據。用戶將IC卡再插入接在普通PC機打印口上的IC卡讀寫器,即可將數據送入PC機。利用PC機的強大功能,可進行數據處理、分析、顯示、存儲、打印。這種儀表不僅可以顯示讀數,而且還可以記錄溫度的實時變化。例如,可以顯示或打印一個過程的溫度曲線。這種溫度表用極低的代價,使數字溫度表升級成為電記錄儀表,實現了儀表的信息化。
與集散系統中的儀表相比,該溫度表不用連接導線,而且IC卡作為信息載體傳送數據。雖然在速度上比不上現場總線的快捷和方便,但同時也避免了拉長線所帶來的干擾問題,同時不受距離、儀表數量的限制。因此,適用于分散、固定在工業現場的各種儀表。
2 硬件組成
本設計采用銅熱電阻作為溫度傳感器。傳感器作為電橋的一臂,用三線制接入電橋。電橋電壓經運算放大器7650放大后送入模/數轉換器。在本設計中,采用7107作為模/數轉換器,7107是三位半雙積分式模/數轉換器,可直接驅動LED數碼管。當前溫度值由數碼管直接顯示。單片機89C51將7107輸出的數字量取到計算機中。7107輸出的是七段字形代碼,位數較多。經邏輯化簡后,這三位半數字可簡化為16位二進制代碼。由軟件進行反譯碼可以得到8421的BCD碼。選用7107作為A/D轉換器,是考慮到該芯片的性價比高。得到的溫度數字量存入儀表內部的E2PROM 24C256中。
24C256是I2C總線的串行E2PROM??纱娣?2KB數據,可重復擦寫10萬次,數據保存100年不丟失,寫入時間為10ms,可采用頁寫入方式,一次寫入64字節。在I2C總線上最多可掛接4片24C256芯片,通過地址線A1、A0的硬接線進行選片。
IC卡也是由一片24C256芯片組成,IC卡上的插座掛接在I2C總線上。儀表內的24C256片地址是“00”,IC卡上的24C256的片地址是“01”。IC卡上有五個引腳:電源、地、SDA、SCL、RDY。RDY在卡上與地短接,用來給單片機作卡插入判別信號。

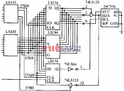
圖1該溫度表的硬件接線原理圖
DS1302是一片串行時鐘日歷芯片,可進行秒、分、時、日、月、星期、年的走時;在芯片內部還有31字節的靜態RAM可資利用;在2.5V工作時,芯片電流小于300nA;外接備用電池,在外部停電的情況下可長期正常走時可給系統提供記錄數據的實時時間。另外,DS1302內部的RAM可以作NVRAM來使用,存儲儀表的工作參數。
在單片機的P3.4口線上,接有一只有源訊響器。該訊響器用作IC卡讀、寫指示和超限報警。在IC卡進行讀/寫操作時,訊響器發出均勻的“嘟嘟”聲。讀/寫結束后音響停止。如讀/寫錯誤,則發出短促報警聲。在IC卡未插入的正常工作情況,如溫度超過設定值,則發出溫度超限報警。
3 存儲分配和軟件考慮
用于記錄式溫度表的IC卡有兩種:一種用于設定儀表的工作參數,稱“參數卡”;另一種用于讀取儀表的工作參數和溫度數據,稱“數據卡”。工作參數包括卡標志字、表號、采樣時間、超限設定,時間/日期。標志字用來區別參數卡和數據卡。采樣時間可以從1s到1小時任意設定。如按1s的時間間隔進行采樣,則最多可存放10小時的數據。如按1次/小時的時間間隔采樣溫度,則1次可取出8年的溫度數據。
在主程序中,單片機的工作是按時讀取A/D的輸出數字量,將數據存入24C256中;并將該數據與超限報警的設置值進行比較,如超過了設定值,則啟動訊響器進行報警。
每存放一個數據,必須修改一次地址指針。該地址指針存放在DS1302的NVRAM中。在系統停電的情況下,地址指針保存在NVRAM中不致丟失,以便在系統恢復送電時,從該地址繼續記錄數據。該指針在IC卡讀取數據時也作為工作參數一起取走,送入PC機。PC機根據該指針來確定IC卡上的有效數據的長度。該指針不能存放在24C256中,因為E2PROM的寫操作次數是有限的。另外,在對7107讀數時,為防止7107數字量翻轉時可能出現的競爭現象,在程序中安排對A/D進行兩次取數。只有在兩次取數的值相同時,才認為是一次有效數據,否則應重新取數。
在主程序中,單片機掃描RDY信號,判斷有無IC卡插入,如有卡插入,則根據卡上的標志字確定是參數卡還是數據卡。不同的卡采用不同的讀/寫流程。不論何種卡,在讀/寫操作時都要啟動定時器,使訊響器發出均勻的“嘟-嘟”讀/寫訊號。
4 PC機的管理功能
IC卡取出后,數據傳送到PC機中。PC機的IC卡讀/寫器接在PC機的并行打印口的25針插座上,數據從打印口進入計算機。因一般的PC機打印口只有單向輸出數據的能力,為了與串行E2PROM實現雙向數據傳送,在打印插頭上外接一塊三態門電路,其線路連接如圖2所示。PC機數據輸出通過三態門送到SDA上。當PC機輸入數據時,三態門關閉,SDA上的信號通過打印插頭的15腳進入PC機。因讀/寫電路和IC卡的電流很小,可以從打印口的空閑數據線上取得電源。只要在讀/寫過程中,將這些線置成高電平即可。

PC機對數據的管理采用菜單方式進行,其主菜單如下:
①讀入IC卡內容并進行數據的分頁顯示、打印曲線、存檔;
②半溫度表的工作參數寫入IC卡;
③查看記錄在磁盤上的各臺儀表的數據;
④退出。
該程序采用C語言編制,整個程序包括以下幾個主要的功能模塊:
讀卡程序模塊—將IC卡數據讀入PC機內存區,如有錯誤,給出顯示;
寫卡程序模塊—將鍵盤輸入或磁盤上的儀表工作參數寫入IC卡,如有錯誤,給出顯示;
數據處理模塊—將被壓縮的二進制數據解壓為按時間排列的數據表;
顯示數據模塊—顯示運行記錄表;
顯示曲線模塊—顯示溫度-時間曲線,并可根據需要進行X軸放大,Y軸放大。

溫度表的工作參數和溫度數據,均可在PC機屏幕上顯示,也可用打印機打印出來。圖3是溫度表所記錄的某過程的溫度曲線。
結語
基于IC卡的記錄式溫度表是一種具有存儲功能的儀表。它在儀表與PC機之間引入了一個簡單方便的接口,從而可以利用PC機的強大功能,使儀表成為一個數據采集的黑盒子。只黑盒子里的數據,可以方便地從鑰匙孔里取出,從而使溫度的實時記錄成為可能。這種記錄式儀表,不僅適用于溫度表,也適用于其它儀表。對于分散在工業現場的各種分立式儀表,這是實現儀表信息化的切實可行的辦法。